全部版块 我的主页
论坛 金融投资论坛 六区 金融实务版
2762 7
2015-09-11

央行鲸的黑洞

中国人民银行行长周小川G20财长和央行行长会议上表示,目前,人民币兑美元汇率已经趋于稳定,股市调整已大致到位,金融市场可望更为稳定。台面上的稳定,你知道央行要付出多少?维持这种稳定,央行需要压制多少的不稳定?

资本之洋

开始的资本源自于血汗工厂的顺差,也算是外需激活了内需,后来资本在房地产中欢声笑语,城镇化突飞猛进,城市日新月异,造就了现代城市硬件,也造就了许多“鬼城”;资本在同业市场轻车熟路,银行表外业务、金融创新齐头并进,造就了城市基础设施的完善,也造就了大而不倒的地方债;资本在资本市场荡气回肠,激发国企改革、民间创新,造就了创新的温床,也造就了杠杆之殇。资本永不眠,如游魂飘荡,需要各种聚魂棺将其封闭,驾驭其野性。

资本路径.png

图1 资本路径

2001年加入世贸,外需带动内需的发展模式,外汇占款被动式的货币投放加剧资本膨胀;2003年房地产列入支柱产业,膨胀的资本找到了其第一个聚魂棺——房地产。暴涨模式开启,房地产如火如荼,城市日新月异,2006年、2007年意识到房地产膨胀严重,政府持续调控,但受美国次贷危机波及,2008年紧缩180度转为宽松,迎来了房地产的第二春及额外的货币浪潮,商业银行受限于存贷比、存款准备金、风险拨备,其信贷渠道饱和,2009年起商业银行表外业务几何倍膨胀,资本找到了其第二个聚魂棺——同业市场。同业市场对应的标的是基建(地方债务),2014年意识到地方债务危机,同业开始整顿,商业银行风险偏好开始下降,信贷渠道开始阻塞。与此同时,次贷危机后的世界,国际产业链分工开始发生变化,贸易壁垒升高,产业各自回流,外需带动内需的模式结束。除一线城市外房地产金融属性下降,第一个聚魂棺破裂;地方债导致风险偏好下降,第二个聚魂棺破裂。2014年下半年起进入新常态,主动货币投放与第三个聚魂棺的兴起——资本市场,其对应的标的是国企改革(创新)与民企创新,杠杆负反馈,第三个聚魂棺破裂。

央行的债市

截至2014年底,地方政府性债务总规模为24万亿,其中政府负有偿还责任的债务为15.4万亿,相比2013年6月增长41.3%,或有债务8.6万亿,增长22.9%。2015年3月财政部下达第一批1万亿元置换债券额度,6月下达第二批1万亿元置换债券额度,7月15日将地方政府债券纳入中央国库现金管理和地方国库现金管理质押品范围,8月27日中央财政又增加了1.2万亿元置换债券额度帮助地方缓解偿债压力。

央行的债市.png

图2 地方债分布

如图2所示,地方政府根本没有产生过盈余,负债率分布见图2,颜色越深代表负债率越高。城市在日新月异,身后却是债务累累,可高楼林立之间,看到的却是雾霾锁天,而不是琼楼玉宇。随着债务率的越来越高,信贷渠道的堵塞程度越来越重,加之银行同业整顿,逃避风险的表外业务逼回表内,银行风险意识上升,政府投资的挤出效应叠加信贷渠道受阻,中小微企业融资环境更加恶劣。央行要做的就是疏通信贷渠道,一方面给银行松绑,一方面给地方政府松绑。拿掉存贷比限制,增添更多的同业市场参与机构,注资政策性银行;地方政府债务的批量置换,延期债务,望下个经济膨胀期税收能足以偿还。债务置换使得地方基建得以延续,但敌不过房地产市场的下沉,在没有新项目为投资与信贷搭桥之前,修复的信贷渠道也会极少作为,进入虚幻的真空状况,但如此会孕育虚拟经济空转的萌芽,成为一场财富再分配的游戏,而不是整体福利的增加。

央行的债市2.png


图3 疏通信贷渠道

央行的股市

信贷渠道的阻塞,需要开辟直融渠道,因此,资本经历了房地产、地方债及同业市场的空转,如今聚集在股市,本意是通过修复企业资产负债表打通信贷渠道,加速国有企业改革以创新;建立中小企业直接融资渠道,激发民间创新;增加家庭的财富效应,提振需求。

央行的股市.png


图4 资本市场的初衷

但直融渠道的搭建与信贷渠道清理有着一样的问题——没能在短期内激发促进经济增长的创新增长极,这种高市盈率的创新孕育平台非常脆弱,或者说是用泡沫在孵化创新,这是一种危险的平衡,市场会自发的进入杠杆周期。

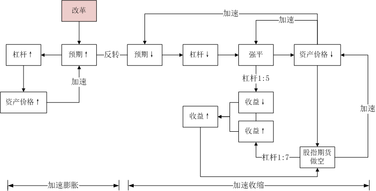
如下图所示,改革预期在国家背书下促进了资产价格向上的预期,当低杠杆盈利的情况下,杠杆率水平不断升高,资产价格也随之升高,预期不断的自我实现,预期亦会提升,资产价格膨胀会进入一个加速过程。一旦因为市场出清认识纠偏或外因打破预期,杠杆将进入加速下降周期,而下降过程中,做空机制的杠杆率没被限制之前,还存在足够的套利空间因为杠杆率较高,少部分高杠杆预期会碾轧多数低杠杆预期,使得预期反转一致。强平在现货市场造成加速下跌,做空套利使得期货市场加速下跌;期货市场、现货市场又会相互引领下跌,下跌预期不断自我实现。如果强制抑制做空,在预期没有反转之前,只会加速现货更猛烈的下跌,本质的方案是扭转预期,但这需要国家意志,央行资金。

央行的股市2.png

图5  杠杆周期


如果等市场自己出清,必是产业资本觉得资产足够便宜,出手购买并用于实体经济生产,且实体经济生产带来的收益高出其购买的成本,空方如果继续做空,只会为产业资本提供更低的成本,带来更高的收益,从而更多的产业资本会吸纳空头冲击,加速下探周期完结。但等待这个市场过程,需要承担极高的风险扩散后果,为防止这种负外部性的出现,央行需要赶在市场自己出清前救市

在信贷渠道阻塞的情况下,如果资本市场进一步萎缩,其资产价格的下滑会恶化企业资产负债表,进而退回债务通缩渠道,降低银行贷款意愿,恶化信贷渠道。国家队在触发常规杠杆崩塌的3600点进入,完成了第一次缓冲,但市场前期的预期已经不再,任何风吹草动都会再次让市场溃逃。美国加息预期下新兴市场的溃败,全球通缩背景下的大宗商品暴跌,以及国家队的中场休息,让资本市场再次下挫,再次需要国家意志与央行资金。周小川在为大家描述国家意志。

央行的汇市

在没有置换地方债务之前,央行的字母表工具或多或少的发挥一定的作用,字母表的宽松对汇率的压力较小,但债务置换的规模足以影响汇率,加之新兴市场带来的悲观情绪,人民币在岸、离岸市场汇差拉大。央行面临着两难问题:央行贬值,一带一路的货币保障下降,如果形成贬值预期,还会形成资本外逃,央行不贬值,会被扣上“汇率操纵”的帽子,与SDR无缘,一带一路的货币保障崩溃。央行唯有能做的是一次性贬值,却触发了全球范围的恐慌,央行近日不断拉升人民币,人民币在岸、离岸市场汇差基点又一次上升至1000点,扼制新兴市场贬值竞赛,暂不顾出口,而是考虑接下来对内的宽松,剩下的1000点应该由宽松去补齐。

汇率.png

图6 汇市的弱平衡



央行救债市,为了信贷渠道;央行救股市,为了直融渠道;然而救债市、救股市给汇市带来了压力,进而去救汇市。短期内这些局部的弱平衡构建了整体的“稳定”,但目前的资本囤积性需要央行鲸更大的吞吐,而目前的资本聚魂棺似乎困不住资本,如果出现裂缝,这些本用于改革的资本被无序释放,其将如孤魂野鬼般涌向各类投机套利子市场,如绿豆、苹果、白糖、家具、古董、邮票、字画等另类投资品会再次出现。资本市场上会继续站满倾听改革之声的惊弓之鸟。(优品财富 余雪飞)




附件列表
图片1.png

原图尺寸 23.03 KB

图片1.png

二维码

扫码加我 拉你入群

请注明:姓名-公司-职位

以便审核进群资格,未注明则拒绝

全部回复
2015-9-11 14:53:41
楼主这是宏观经济分析的论文吗?还是证券的行业研报。。
二维码

扫码加我 拉你入群

请注明:姓名-公司-职位

以便审核进群资格,未注明则拒绝

2015-9-11 16:26:06
yi3220377 发表于 2015-9-11 14:53
楼主这是宏观经济分析的论文吗?还是证券的行业研报。。
宏观经济分析的资讯类文章而已
二维码

扫码加我 拉你入群

请注明:姓名-公司-职位

以便审核进群资格,未注明则拒绝

2015-9-12 10:29:28
唉,说到底还是国家金融技不如人呀,理论没有指导实践,反而落后于实践,谁之过
二维码

扫码加我 拉你入群

请注明:姓名-公司-职位

以便审核进群资格,未注明则拒绝

2015-9-12 10:31:07
xiayinxio 发表于 2015-9-12 10:29
唉,说到底还是国家金融技不如人呀,理论没有指导实践,反而落后以实践,谁之过
应该派些过硬人士,卧底国际资本家(玩笑一下
二维码

扫码加我 拉你入群

请注明:姓名-公司-职位

以便审核进群资格,未注明则拒绝

2015-9-13 14:58:06
有想法啊
二维码

扫码加我 拉你入群

请注明:姓名-公司-职位

以便审核进群资格,未注明则拒绝

点击查看更多内容…
相关推荐
栏目导航
热门文章
推荐文章

说点什么

分享

扫码加好友,拉您进群
各岗位、行业、专业交流群