全部版块 我的主页
论坛 新商科论坛 四区(原工商管理论坛) 商学院
2500 2
2017-04-11

【管理学视频课程】精益生产的本质--《可以量化的管理学》


在广义动量定理Fαt=nmV中,增加广义速度V,可以增加成果nmV。有三大生产方法可以增加广义速度V,分别为福特的流水线生产,精益生产(大野耐一的丰田生产方式)和高德拉特的TOC制约理论。

[media=x,500,375][/media]

加快产出速度V是工厂的主要目标,高德拉特说:“加快流动(或缩短生产所需时间)是工厂的主要目标。”;大野耐一说:“我们所做的,其实就是注意从接到顾客订单到向顾客收帐这期间的作业时间,由此剔除不能创造价值的浪费,以缩短作业时间。”

三种生产理论是广义动量定理与系统思考的结合,广义动量定理用来产生成果nmV,系统思考用来指导何时产生,产生多少,产生什么样的成果才能使系统的产出最大化。在三大生产理论中,以广义动量定理所阐述的工业工程来增加成果,以系统思考的负反馈来指导生产。

在世界三大生产理论中,最先出现的是福特的流水线生产,它通过增加工序之间的流动速度来增加系统的产出,通过空间作为缓冲来防止过量生产。丰田的大野耐一受到福特流水线生产的启发,创立了丰田生产方式,他使用库存作为缓冲来解决多样化产品的需求,通过看板来实现需求信息向上游反馈,从而指导上游工序的生产。詹姆斯 P. 沃麦克团队通过研究丰田生产方式和流水线生产,创立了精益生产,它是这两种理论融合的产物。它在不同的环节使用空间或者库存作为缓冲,并且将二者的理论进行了简化,得到了著名的精益生产五原则。以色列物理学家艾利·高德拉特深入研究了流水线生产和丰田生产方式,以时间缓冲代替空间和库存缓冲,创立了TOC制约理论,并且给出了聚集五步骤,时间缓冲的概念在逻辑上相对好理解一些。这三大生产理论的模型都是负反馈模型,通过目标缓冲和实际缓冲的偏差来指导生产什么,生产多少以及何时生产。

                               1.jpg


缓冲就是提前生产一些在制品,这样下道工序需要这些在制品时,可以直接从上道工序取走,减少等待时间,加快产品的交付速度。缓冲除了可以加快响应速度,还能防止过量生产以及防止扰动(墨菲效应)。缓冲越大,此道工序发生问题时,只要在剩余缓冲时间内修复好,那么就不影响整个系统的产出,缓冲越大,系统抗扰动能力越大。但是缓冲即库存,是负债,缓冲越多,负债越多,所以需要一个合适的缓冲,既能有效抵抗扰动,又能降低负债。当缓冲设置成一个目标时,实际生产量等于目标缓冲,就停止生产,这样就能防止过量生产,从而避免局部效率。系统的有效产出有瓶颈工序决定,局部效率不能增加系统的产出,相反增加了负债,过多的在制品会使生产产生混乱。

2.jpg


生产的速度如何确定呢?在福特的流水线建立时期,客户的需求速度大于流水线的产出速度,供给小于需求,所以流水线以最大速度进行产出。到了后期,客户的需求速度有时小于供给速度,那么如何确定供给速度呢?在丰田生产方式和精益生产中,客户的需求速度决定工序的节拍速度V,工序按照节拍进行生产。为了尽可能减少浪费,多余的产能也被利用。多余的人力产能,培训这些人成为多能工,这样就能将剩余的时间做其他工作。对于设备,增加其快速换模的功能,这样就能将剩余的产能用于生产其他产品。在TOC制约理论中,客户的需求速度V决定了系统的产出速度,瓶颈工序按照客户需求速度进行生产。如果瓶颈速度小于客户需求速度,那么就通过聚焦五步骤来增加瓶颈速度。非瓶颈工序多余的产能,短期来说,多余的人力的设备在完成瓶颈需要的工作后休息,长期来说,TOC通过增加客户的需求来利用这多余的产能。

6.8.3 精益生产LP

精益生产(Lean Production,简称LP)是美国麻省理工学院数位国际汽车计划组织的专家对日本“丰田JIT(Just In Time)生产方式”的研究而命名的生产方法。

精益生产的5个原则:

1)价值:精确的定义特定产品的价值。

2)价值流:识别出每种产品的价值流。

3)流动:使价值不断流动。

4)拉动:让顾客从生产方面拉动价值。

5)尽善尽美:永远的追求尽善尽美。

如何通过广义动量定理和系统思考来分析精益生产的5个原则呢?广义动量定理用来分析如何产生和增加成果,系统思考用来分析各种因素的交互影响。这两种方法改如何使用呢?

1)价值:精确的定义特定产品的价值。


3.jpg

图6-24 价值

定义价值就是定义顾客所需要的产品质量m,这是生产出的产品需要达到的目标。从广义动量定理的角度说,定义价值就是定义广义动量定理Fαt=nmV成果nmV中的m,指出了主体通过力量F、方法α、时间t和力量的作用点而要达到的目标。

2)价值流:识别出每种产品的价值流。


4.jpg

图6-24 价值流

价值流是产生价值m的过程,价值从原始价值m1增值到m2,从m2增值到mi,经过多个增值过程,最后增值到目标价值m。而从原始价值m1,最后增值到目标价值m的过程就是价值流。也就是广义动量定理的过程市场Fαt,不能产生价值m的过程应该减少到最小,这一点和工业工程中介绍减少动作路程的道理是相同的。减少不必要的步骤可以加快产品的产出速度而提高产出量,也可以减少占用时间,人力和物料等的成本,这和TPS中所说的“消除一切浪费”的思想是相同的。

3)流动:使价值不断流动。


5.jpg

图6-24 流动

增加流动速度可以增加产出成果。从广义动量定理Fαt=nmV的角度说,速度V越大,成果nmV越大。每一个增加价值的过程也是广义动量定理增加成果的过程,没有过程四要素力量F,方法α,时间t和作用点,成果不可能发生变化。从TOC制约理论的角度说,系统的产出由瓶颈决定,瓶颈的速度决定了系统的产出速度,而当局部速度大于瓶颈速度时,并不能增加系统的产出,反而会增加库存而掩盖问题。那么是谁决定系统产出速度的上限呢?是客户的需求速度,超过客户需求的产出速度只能产生库存。在丰田生产方式和精益生产中,如何处理局部速度高于瓶颈速度的地方呢?它们通过多能工和快速换模来实现人和设备的富余被使用,因为从TPS和精益生产的角度说,超出功能需求的能力而不被使用就是浪费,不符合精益的思想。人超出的工作能力和时间可以用来做其他的事情,这是多能工的精髓;而设备超出的能力也可以加工其他零件,通过快速换模来减少时间转换的损失。所以在TPS和精益生产中,通过使个生产单元的速度V相等来平衡产能,从而使产出最大化。每一个生产单元表示价值的增值过程,然后通过箭头的方向将物流流动到下一个生产单元。

4)拉动:让顾客从生产方面拉动价值。


6.jpg

图6-24 拉动

让顾客拉动价值是为了指导生产客户马上需要的产品,而不是客户不需要的产品,这样可以减少库存,从而减少负债,增加系统的有效产出。物流是从上一个生产单元流到下一个生产单元,而从下一个单元取走上一个单元的零部件后,信息流从下一个单元反馈到上一个单元,反馈的信息包括取走器件的型号和数量等,这一个信息就是指导上一个单元生产同样数量的此型号产品,从而形成了价值的拉动而不是推动过程。按照精益生产的思想,它融合了丰田管理方式和流水线的精髓,在能创造连续流的地方就使用流动原则,这是流水线的思想,在不能流动的地方就在这道工序前增加超市库存,也是是库存缓冲,来保证下游的流动。


7.jpg

图6-24 拉动的一道工序

每个生产单元均可以通过上图的负反馈过程表示,每一个单元对于每一种产品都有一个目标库存量,当剩余库存量小于目标库存量时开始生产;当剩余库存量等于目标库存量时停止生产,这样既可以保证整条生产流程的速度一致,也可以防止过量生产产生负债和扰乱生产秩序。目标生产量=目标库存量-剩余库存量=目标库存量-(原库存量-下道工序取走的量)=目标库存量-原库存量+下道工序取走的量,如果原库存量与目标库存量相等,那么生产的数量就是下道工序取走的量。单件流不一定是使系统产出最快的方法,有时经济批量比单件流使系统的产出更快,这一点会在后边进行分析。

5)尽善尽美:永远的追求尽善尽美。


8.jpg

图6-24 尽善尽美

尽善尽美是不断的优化上述四个过程,使成果nmV越来越大。通过减少目标库存,库存量减少,阻碍流动的问题就会向石头一样露出水面,消除这些阻碍流动的因素,就像移走了河流中减缓水流速度的石头,流动的速度会加快,产出成果nmV会增加。不断的减少目标库存和优化上述四个过程,使成果nmV越来越大。

德国保时捷公司在董事长魏德卿的领导下,引入精益生产,使保时捷成为世界最赚钱的汽车公司。

6.8.3.1 精益理论在生产中的应用

精益生产发展了TPS思想,在《学习观察:通过价值流图创造价值、消除浪费》提出的图析不是每个生产环节都需要使用看板来完成负反馈环,精益思想将TPS进行了简化,实施的方法也简化,使其实施更容易,且结果更好。

此处引用《学习观察:通过价值流图创造价值、消除浪费》书中的一个例子,并简要进行讲解。

例子:

阿克米冲压公司为汽车装配厂生产钢制转向管柱支架,该产品分为方向盘左侧、右侧两种类型,成品发往国家大道汽车装配厂。

顾客需求:每月18400件,其中:左侧转向支架12000件,右侧转向支架6400件。顾客工厂每天按照两班运转;每个货盘中有20件产品,一个货箱最多可以放10个货盘,顾客以货盘为单位订货。每天用卡车向顾客发一次货。

阿克米工厂数据

工作时间:每月工作日20天,所有生产部门每天两班,每班8小时,必要时可以加班,每班有2个10分钟休息,在休期间,手动机停止工作,午餐不计入工作时间。

生产工序:该产品的工序包括冲压、点焊1工位、点焊2工位、装配1工位、装配2工位和发运。

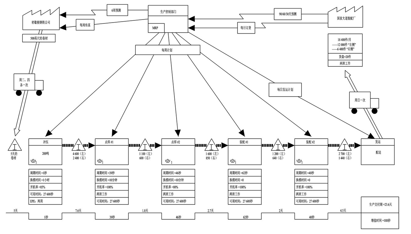
根据客户和阿克米公司的情况绘制价值流现状图(如图6-14所示):

9.jpg


图6-14 阿克米公司价值流现状图

通过对客户需求,供应商情况和企业的自身情况绘制出企业的价值流现状图(如图6-15所示)。


10.jpg

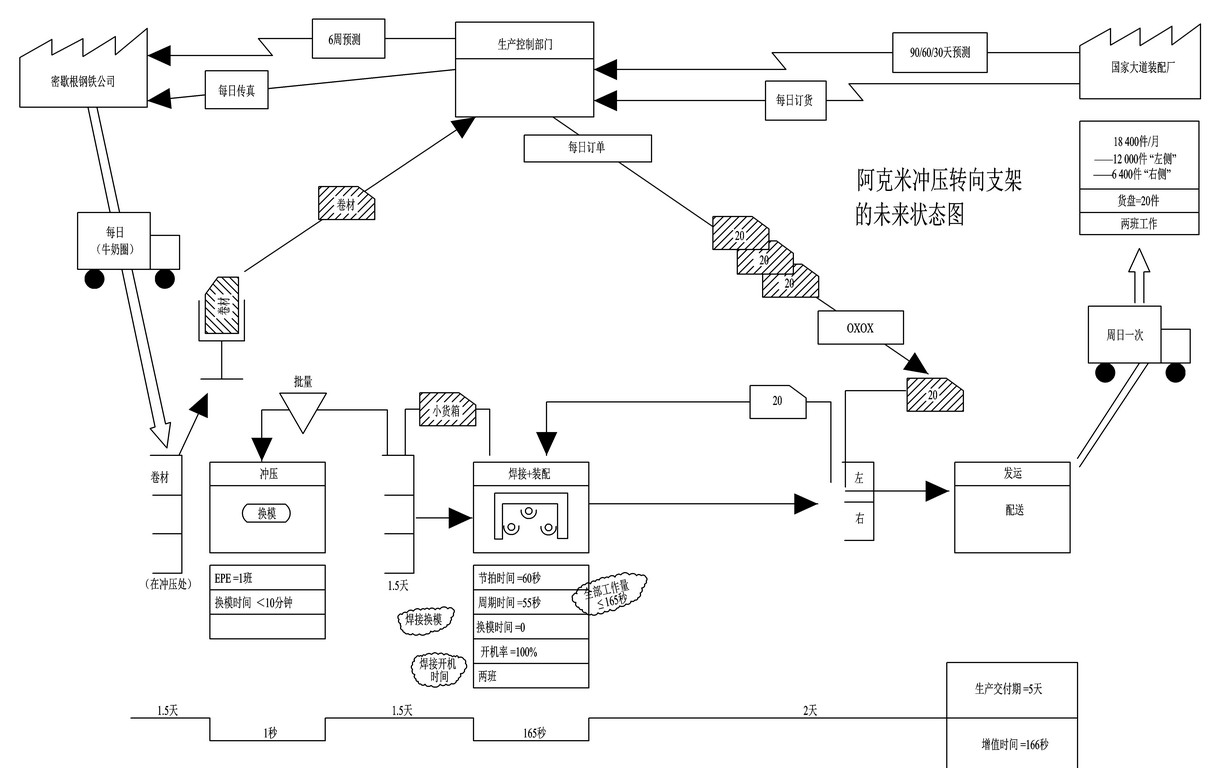
图6-15 阿克米公司价值流未来图

通过精益价值流的分析,绘制出价值流的未来图。从图中可以看出生产交付期从23.6天缩短到5天。此工程的未来价值流图包含3个负反馈,包括供应商环,冲压环和定拍环。每一个拉动系统的超市都对应着一个负反馈环(如图6-16所示)。


11.jpg

图6-16 阿克米公司的价值流环

以精益思想的5个原则来分析这个例子,

1)定义什么是价值。

也就是质量m,价值为生产的左右管柱支架。数量n为12000件左侧,6400件右侧,速度V为60秒/件(18400件/20天/2班=460件/班,27600秒(每班可用工作时间)/460件=60秒/件)。所以每天要产生的广义动量nmV为920件*管柱支架质量*60秒/件(其中920件中包含600件左侧支架和320件右侧之间)。

2)分析价值流。

收到供应商的钢材后,经过阿克米公司的冲压,点焊1,点焊2,装配1,装配2的这5道加工工序后,变成成品,然后发运到客户公司,这5道工序就是价值流,即价值的形成过程。每一道工序的数据情况在相对应的加工工序下进行了标明。

3)流动

通过分析,冲压时间为1秒,与节拍时间相差太大,不宜引入连续流。而两个焊接和两个装配的时间与节拍时间接近,可以引入连续流(如图6-17所示)。装配和点焊的总时间为187秒,而节拍时间为60秒,这样就需要3.12人来完成装配和点焊的工作,当前的4人有些浪费,通过工艺改良,将每个工人的单位工作时间减少到55秒,三人总时间为165秒,小于180秒(如图6-18所示)。


12.jpg

图6-17 当前周期时间   

13.jpg


图6-18 工序改进后的周期时间

4)拉动

在不能引入连续流的地方使用超市,在冲压工序前有卷材超市,用于保证冲压工序有合适的工作库存缓冲,在冲压工序后有超市,用于保证焊接+装配工序的正常工作,在焊接+装配工序后有成品超市,用于保证有合适的发运缓冲,超市的作用和福特的空间缓冲,高德拉特的时间缓冲作用是相同的,保证下道工序不挨饿,可以正常工作,超市的大小取决于现场的墨菲效应和节拍等,超市的库存量不宜过大,过大则在制品过多,易造成生产混乱,并且库存是负债,需要减少;库存也不宜过少,过少的话,一旦发生墨菲效应,下道工序就马上停工,影响系统的总产出。超市是一个负反馈系统,输入的大小为超市的目标库存大小,而生产的目标是偏差库存,偏差库存=目标库存-实际库存(如图6-19所示)。


14.jpg


图6-19 超市拉动系统

5)尽善尽美

减少各道工序的换模时间,增加开机率到100%,可以减少生产总时间,这一点作者将在‘经济批量与单件流’的章节中进行论述。通过均衡生产,降低库存量,缩短交货期。各道工序的都可以通过不断改善,从而缩短交货期。

精益价值流图析中,使用反E来表示超市,与TPS的拉动系统功能是相同的;而先入先出的管道与福特流水线的空间缓冲道理相同,管道有大小容量的限制,达到限制时,停止生产,是负反馈系统。在某些情况下,超市并不适用,比如顾客定制的产品、保质期短的材料,或者很少用的昂贵零件等,就可以使用管道代替超市。精益价值流图使精益生产更容易理解和实施(如图6-20所示)。

15.jpg



图6-20 先入先出管道

精益生产适用条件:产品多样,需求较小但稳定的产品。


20.jpg


0-7.jpg


0-0(2).jpg


可以量化的经济学公众号15cm.jpg


附件列表
18.jpg

原图尺寸 816.35 KB

18.jpg

二维码

扫码加我 拉你入群

请注明:姓名-公司-职位

以便审核进群资格,未注明则拒绝

全部回复
2017-4-12 10:13:05
谢谢分享
二维码

扫码加我 拉你入群

请注明:姓名-公司-职位

以便审核进群资格,未注明则拒绝

2017-4-12 10:23:12
世界三大生产理论的关系,流水线生产,精益生产(丰田生产方式)和TOC制约理论的关系和要点。

三大生产理论关系1 - 副本.jpg
三大生产理论关系2 - 副本.jpg
二维码

扫码加我 拉你入群

请注明:姓名-公司-职位

以便审核进群资格,未注明则拒绝

相关推荐
栏目导航
热门文章
推荐文章

说点什么

分享

扫码加好友,拉您进群
各岗位、行业、专业交流群