全部版块 我的主页
论坛 经济学论坛 三区 微观经济学
2770 2
2017-08-08
第三章 系统思考

内容提要:系统思考来源于自动控制理论,它用来分析各种因素之间的交互影响,系统思考包括负反馈和正反馈两种基本模型。负反馈系统通过目标与实际值之间的偏差来控制自己的输出,当偏差为0时,即实际值达到目标值时停止输出,它是一个趋于稳定的系统。正反馈系统通过目标与实际值之间的和来控制自己的输出,导致系统的输出不断增加,正反馈是趋于增强的系统。

3.1 系统思考的定义

                               系统动力学(简称SD—system dynamics)出现于1956年,创始人为美国麻省理工学院(MIT)的福瑞斯特(J.W.Forrester)教授。系统思考(Systems Thinking)是指以整体的观点对复杂系统构成要素之间的连接进行研究。系统思考的基本原理是控制理论的正反馈和负反馈。《系统之美》的作者德内拉·梅多斯说任何系统都包含三要件:要素、连接、功能或目标。

  要素:系统是由若干要素(部分)组成的。这些要素可能是一些个体、元件、零件,也可能其本身就是一个系统(或称之为子系统)。如运算器、控制器、存储器、输入/输出设备组成了计算机的硬件系统,而硬件系统又是计算机系统的一个子系统。

连接:要素之间有相互的连接,系统有一定的结构。一个系统是其构成要素的集合,这些要素相互联系、相互制约。系统内部各要素之间相对稳定的联系方式、组织秩序及失控关系的内在表现形式,就是系统的结构。例如钟表是由齿轮、发条、指针等零部件按一定的方式装配而成的,但一堆齿轮、发条、指针随意放在一起却不能构成钟表;人体由各个器官组成,单个各器官简单拼凑在一起不能成其为一个有行为能力的人。

功能或目标:系统有一定的功能,或者说系统要有一定的目的性。系统的功能是指系统与外部环境相互联系和相互作用中表现出来的性质、能力和功能。例如信息系统的功能是进行信息的收集、传递、储存、加工、维护和使用,辅助决策者进行决策,帮助企业实现目标。

彼得·圣吉的《第五项修炼》将经典控制理论的正反馈与负反馈两种模引入管理学,对管理学产生了巨大影响。

3.2 系统思考的组成

在控制理论中,分为开环控制系统和闭环控制系统。开环控制系统是不将控制的结果反馈回来影响当前控制的系统。闭环控制系统是将控制的结果反馈回来影响当前控制的系统。反馈指将系统的输出返回到输入端并以某种方式改变输入,进而影响系统功能的过程。简单的说就是系统不加入反馈环节,就叫开环系统;系统加入反馈环节,就叫闭环系统。

开环系统框图(如图3-1和3-2所示):


3-1.jpg

3-1开环系统框图

3-2.jpg

3-2开环系统实例框图

上边的第一张图是开环系统的示意图,第二张图是一张对应现实设备的实例图。输入量,控制器,执行器,被控对象和输出量是这个系统的要素,带有箭头的直线代表要素之间的连接,要素之间的功能关系通过这些连接来表示。对于上边这个系统,接通电源,控制电路开始供电,导致水泵开始抽水工作,最后导致连接的水管向外排水。

闭环控制系统又分为正反馈控制系统和负反馈控制系统。

负反馈系统框图(如图3-3和3-4所示):

3-3.jpg

3-3负反馈系统框图

3-4.jpg

3-4负反馈系统实例框图

上边第一张是负反馈的框图,第二张是负反馈的例子。负反馈是输出向输入反馈的信号与输入量相反。控制器的输入量=给定输入量-输出量,即这个系统是依靠输入与输出之间的偏差进行控制的。当空调设定的制冷温度低于反馈的室温时,空调开始制冷来降低室内的温度,当设定温度等于制冷温度时,偏差为零,空调停止制冷。当屋内温度升高后,空调又开始制冷。

正反馈框图(如图3-5和3-6所示):

3-5.jpg

3-5正反馈系统框图

3-6.jpg

3-6正反馈系统实例框图

上边第一张图为正反馈框图,第二张图为正反馈的例子。正反馈是输出向输入反馈的信号与输入量相同。购买函数的输入=消费者利益-价格+兼容软件带来的利益,就是消费者可以获得的盈余。微软的操作系统通过较低的价格在市场上获得了数量上的一点领先,为微软编写兼容软件的就多一些,而这些兼容软件增加了微软操作系统的价值,又促进了更多人购买和使用微软系统,然后导致给微软编写软件的利益增加,兼容软件增多,又增加了微软操作系统的价值,促进销售,从而微软操作系统形成正反馈。微软操作系统因此打败了所有的操作系统,成为行业标准。

任何系统都存在延时,即使开枪到子弹的射出也是存在延时的,只是延时很小而已。从广义动量定理Fαt=MV的角度来说,成果MV是力量F在时间上的积累,所以时间是到达成果的必经过程。行动和结果的延时无处不在。厄尔•南丁格尔在《最奇妙的秘密》中说:“成功是一个等待的过程”。当你为了某个目标行动后,不会马上得到结果,而需要一段时间。以广义动量定理来解释,当目标为一定程度的MV时,也需要一段时间t才能达到这个成果MV。

在控制理论中,反馈控制系统(feedback control system)是一种“闭环”系统,是控制理论的基本概念,而负反馈与正反馈是最基本的模型。负反馈使输出起到与输入相反的作用,使系统输出与系统目标的误差减小,系统趋于稳定;正反馈使输出起到与输入相似的作用,使系统偏差不断增大,使系统振荡,可以放大控制作用。

系统中不仅包含延迟这个因素,还包含了能量和信息,它们通过连接来表示流动的方向。在空调调节室温的负反馈中,给定的温度是空调系统的给定信息,空调系统根据设定的温度来控制制冷装置进行制冷或者停止制冷,空调制冷会使屋内的温度降低,空调的温度检测装置会检测当前的温度并将这个温度信息反馈给空调的输入,与给定温度进行对比,当反馈温度与给定温度相等时,偏差为零,控制器的输入为0,空调停止工作;当屋内温度上升,反馈与偏差温度增大,系统开始制冷,直到屋内温度与设定温度相同。电力的能量通过输入空调系统转化为制冷空气,降低室内的温度。

输入除了给定的目标之外,还会受到其他不可控或无法预知因素的影响,称这种输入为扰动,扰动可能会发生在一个系统的任何环节,扰动会使系统的稳定性降低,甚至完全摧毁整个系统。电压的波动对于空调系统就是扰动,而如果电压波动过大,可能直接毁坏空调系统。

负反馈和正反馈是最基本的模型,是系统最基本的组成部分。在管理学中,精益生产就是一个大的负反馈系统,其中每一个单元又是一个小的负反馈系统;比尔•盖茨使用正反馈战略打败所有操作系统,成为世界首富。在经济学中,马歇尔的价格均衡论是负反馈系统;而索罗斯的反身理论是正反馈系统。这些分析作者会在对应的章节进行讲解。负反馈系统和正反馈系统又可以组成无数种更大的系统,就好比二进制的0和1一样,可以组合成各种不同的系统。

3.3 系统思考的使用

如何使用系统思考来分析一个系统呢?

首先,确定要分析的对象。

第二,确定输入和输出。

第三,查找影响对象的主要因素。如果多个因素可以合成一个因素,可以通过比较器来表示。

第四,通过带箭头的线将各种因素连接起来,箭头指向能量和信息的流向。

第五,如果分析需要,添加扰动输入,时间延迟等因素。

第六,如果需要,可以通过上述方式将这些因素细化。

在空调的系统中,屋内的温度时分析的对象,影响屋内温度的主要因素是空调,输入的是温度设定值,空调的输出是对温度的影响,空调内部的检测装置是反馈,将输入温度,反馈,空调和输出的温度使用带箭头的直线连接,构成了整个空调温度控制系统。

3.4 系统思考的影响

一个系统的各种因素不仅会对这个系统产生影响,也会对周围的环境和更大的系统产生影响。一个很典型的例子就是蝴蝶效应。每一种因素对环境影响是不同的,关键的因素对环境影响最大。高德拉特基于生产系统瓶颈因素的研究创立了TOC制约理论。

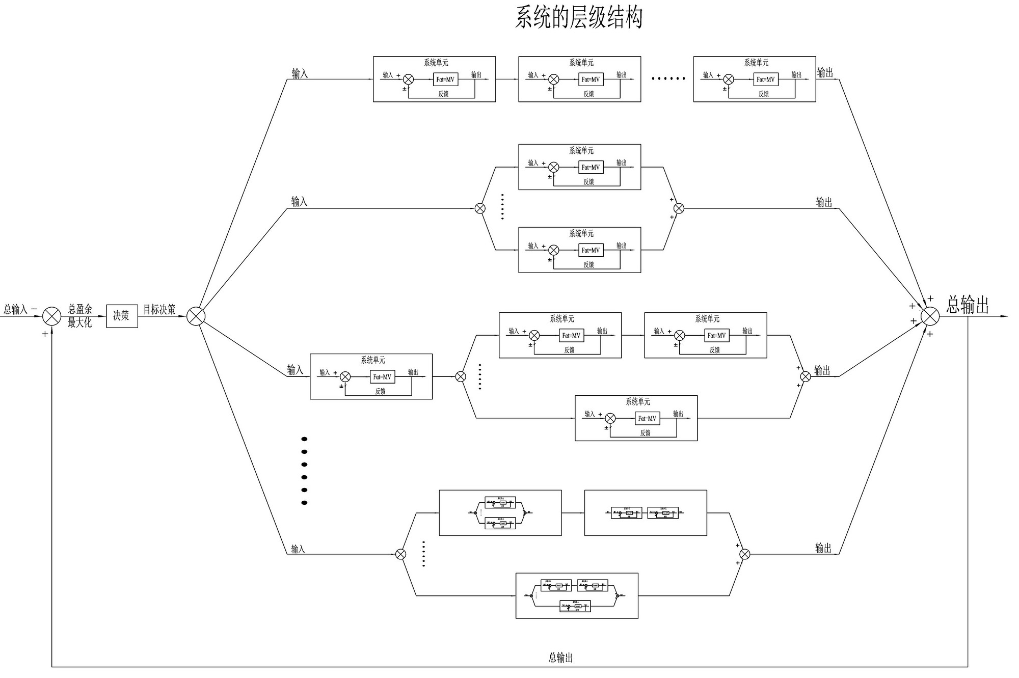
3.5 系统思考的层级结构

系统思考是用来分析各种因素的交互影响,每一个要素都不是孤立存在的,要素对周围的环境有影响,周围的环境也对要素有影响,要素本身就可以看做一个系统,而各种要素互相影响,组成了大一些的系统,大一些的系统互相影响,形成了更大的系统,从而产生了层级性。

3-7.jpg

3-7广义动量定理与系统思考

上图为基本的系统结构,将其称为系统单元,当反馈与输入同号时为正反馈,当反馈与输入不同号时为负反馈(如图3-7所示)。此系统中,广义动量定理用来产生成果,系统思考来指导和分析各种因素的交互影响。系统单元之间可以串联,并联和混联,从而组成更复杂的系统。系统是具备层级结构的,一个系统可以细分为多个子系统,而子系统还可以再细分为更小的子系统,系统单元为最小的系统。流水线生产,丰田生产方式,TOC制约理论,阿米巴经营都是多个负反馈的组合。德鲁克的目标管理与自我控制也是一个负反馈系统,广义经济学的产出-投入理论也是多个反馈组成的决策系统(如图3-8所示)。

3-8.jpg

3-8系统的层级结构

赫尔伯特•西蒙所提出的手段-目的链也是具备层级结构的,下一层的目的是达到上一层目的的手段,上一层的目的是达到更上层目的的手段。目的可以是唯一的,但是达到目的的手段具有多样性。

3.6 系统思考的适用范围

系统思考是用来分析各种因素的交互影响,各种因素都不是孤立存在的,所以系统思考适用于各种因素之间影响的分析。系统思考没有适用范围的限制,它适用于各种因素的分析。系统思考一般包含正反馈和负反馈模型,经典控制理论除了这两个模型,还有前馈等模型。现代控制理论则要复杂的更多。


附件列表
3-8.jpg

原图尺寸 542.32 KB

3-8.jpg

3-5.jpg

原图尺寸 409.43 KB

3-5.jpg

3-2.jpg

原图尺寸 463.12 KB

3-2.jpg

3-1.jpg

原图尺寸 303.13 KB

3-1.jpg

二维码

扫码加我 拉你入群

请注明:姓名-公司-职位

以便审核进群资格,未注明则拒绝

全部回复
2017-8-9 00:57:17
顶一顶
二维码

扫码加我 拉你入群

请注明:姓名-公司-职位

以便审核进群资格,未注明则拒绝

2018-5-7 14:01:35
顶一顶 。
二维码

扫码加我 拉你入群

请注明:姓名-公司-职位

以便审核进群资格,未注明则拒绝

相关推荐
栏目导航
热门文章
推荐文章

说点什么

分享

扫码加好友,拉您进群
各岗位、行业、专业交流群